ເຄື່ອງມືພັດທະນາ IC ຈັດການພະລັງງານ
ໃນການອອກແບບວົງຈອນໄຟຟ້າສະໄໝໃໝ່ ການຈັດການພະລັງງານໃຫ້ຖືກຕ້ອງບໍ່ແມ່ນພຽງແຕ່ເລື່ອງຂອງການຈ່າຍໄຟໃຫ້ອຸປະກອນເທົ່ານັ້ນ ແຕ່ຍັງກ່ຽວພັນກັບປະສິດທິພາບ, ຄວາມຮ້ອນ, ຄວາມສະຖຽນ ແລະ ຄວາມໄວໃນການພັດທະນາຕົວຢ່າງ. ດັ່ງນັ້ນ ເຄື່ອງມືພັດທະນາ IC ຈັດການພະລັງງານ ຈຶ່ງເປັນຈຸດເລີ່ມທີ່ສຳຄັນສຳລັບວິສະວະກອນ, ທີມ R&D ແລະ ຜູ້ພັດທະນາລະບົບຝັງຕົວ.
ໝວດນີ້ລວບຮວມຊຸດບອດສຳລັບທົດສອບ, ປະເມີນ ແລະ ນຳໃຊ້ IC ດ້ານ power management ໃນສະພາບໃຊ້ງານຈິງ. ຜູ້ໃຊ້ສາມາດນຳໄປທົດລອງການຈ່າຍໄຟ, ການຄວບຄຸມໂຫຼດ, ການປະເມີນພຶດຕິກຳຂອງວົງຈອນ ແລະ ຫຼຸດເວລາໃນຂັ້ນຕອນສ້າງ prototype ໄດ້ຢ່າງມີລະບົບ.

ບົດບາດຂອງຊຸດພັດທະນາດ້ານ power management
ໃນງານອອກແບບວົງຈອນຈິງ ການອ່ານ datasheet ຢ່າງດຽວມັກບໍ່ພຽງພໍ. ຊຸດບອດປະເມີນຊ່ວຍໃຫ້ທີມງານເຫັນພຶດຕິກຳຂອງ IC ໃນການໃຊ້ງານຈິງ ເຊັ່ນ ການເລີ່ມຈ່າຍໄຟ, ການຕອບສະໜອງຕໍ່ໂຫຼດ ແລະ ຄວາມເໝາະສົມກັບລະບົບຫຼັກ.
ອຸປະກອນໃນໝວດນີ້ເໝາະກັບການພິສູດແນວຄິດ, ການປັບຄ່າເບື້ອງຕົ້ນ ແລະ ການກວດສອບວ່າໂຊລູຊັນຈ່າຍໄຟທີ່ເລືອກມານັ້ນສອດຄ່ອງກັບບອດຫຼັກຫຼືບໍ່. ສຳລັບທີມທີ່ກຳລັງພັດທະນາ embedded system ຫຼື ອຸປະກອນອິເລັກໂທຣນິກອຸດສາຫະກຳ ການມີບອດທົດສອບທີ່ພ້ອມໃຊ້ຊ່ວຍຫຼຸດຄວາມສ່ຽງໃນຂັ້ນຕອນອອກແບບໄດ້ຫຼາຍ.
ຮູບແບບສິນຄ້າທີ່ພົບໃນໝວດນີ້
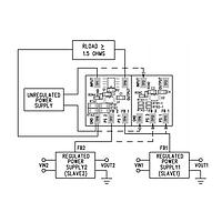
ສິນຄ້າຫຼັກໃນໝວດນີ້ແມ່ນຊຸດບອດພັດທະນາ ແລະ ຊຸດປະເມີນສຳລັບ IC ຈັດການພະລັງງານ. ຕົວຢ່າງເຊັ່ນ Allegro MicroSystems APEK5940GEJ-01-T-DK, APEK4962KLP-01-T-DK ແລະ APEK4957SES-01-T-DK ທີ່ເນັ້ນບົດບາດເປັນ evaluation board ສຳລັບການທົດສອບວົງຈອນຈ່າຍໄຟແລະການຈັດສັນພະລັງງານໃນລະບົບ.
ນອກຈາກນັ້ນ ຍັງມີບອດຈາກ Altera ເຊັ່ນ EVB-ER3125QI ແລະ EVB-EN6337QA ທີ່ໃຊ້ເພື່ອປະເມີນການທຳງານຂອງ IC ໃນການຈ່າຍໄຟພາຍໃນແພລດຟອມທົດລອງ. ໃນບາງກໍລະນີ ອາດພົບບອດຄວບຄຸມມະໂຕ້ເຊັ່ນ Adafruit 1940 TB6612FNG ຊຶ່ງແມ່ນຕົວຢ່າງຂອງບອດທີ່ເຊື່ອມໂຍງລະຫວ່າງການຄວບຄຸມການເຄື່ອນໄຫວ ແລະ ການຈັດການພາລະໄຟໃນລະບົບຂະໜາດນ້ອຍ.
ເລືອກຊຸດປະເມີນແນວໃດໃຫ້ເໝາະກັບວຽກອອກແບບ
ຫຼັກການເລືອກຄວນເລີ່ມຈາກ ໜ້າທີ່ຂອງລະບົບ ກ່ອນ ເຊັ່ນ ທ່ານຕ້ອງການບອດເພື່ອທົດສອບ regulator, motor drive ຫຼື ການຈັດການ power rail ໃນບອດປະມວນຜົນ. ຫາກຂອບເຂດ
ຮັບສ່ວນຫຼຸດພິເສດຕາມປະລິມານ, ອັບເດດລາຄາຂາຍສົ່ງ ແລະ ການແຈ້ງເຕືອນສິນຄ້າໃໝ່ສົ່ງກົງເຖິງອິນບັອກຂອງທ່ານ.
ໂດຍການສະໝັກສະມາຊິກ, ທ່ານຍອມຮັບ ເງື່ອນໄຂການໃຫ້ບໍລິການ ແລະ ນະໂຍບາຍຄວາມເປັນສ່ວນຕົວ ຂອງພວກເຮົາ.
ເຂົ້າເຖິງຜູ້ຊ່ຽວຊານທີ່ໄດ້ຮັບການຢັ້ງຢືນຂອງພວກເຮົາໂດຍກົງ














